铝型材横幅

主页 > 欠速开关 > XSAV11801速度开关XSA-V11801工厂店直供

XSAV11801速度开关XSA-V11801工厂店直供

卓信电气 欠速开关 2020年02月11日 销售电话:15163766288

由于产品型号众多,我司各种电气规格型号齐全,有任何需求可以与我公司销售人员联系,生产各种规格型号的跑偏开关、拉绳开关、倾斜开关、打滑开关、失速开关、溜槽堵塞开关、声光报警器、限位开关、磁性开关、撕裂开关、料流开关等产品,产品适用范围广,用途多,产品销售国内外100多个国家和地区,销售电话:15163766288(微信同号)

XSAV11801速度开关XSA-V11801工厂店直供

XSAV11801速度开关

当检测体所反应出的电机转速高于传感器设定速度时,开关输出导通;当转速低于设定速度时,输出断开。传感器响应时间可以通过传感器上的电位器进行调整。经分析比较,确定用11801型传感器,研制了一种简单的胶带打滑检测装置。

XSAV11801速度开关主要技术参数
型号:XSA-V11801
外形:M30螺纹圆柱形
输出形式:两线常开
工作电压:20264V AC/C
开关容量:5200 mA C
5mA AC
电压:≤5.7V
环境温度:-25~+70℃
检测距离:46mm
响应时间:100.4s6150脉冲/min

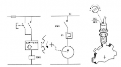
XSA-V型接近传感器是TE电气专门用于旋转监测的接近传感器(Proximity sensors for rotation monitoring),其工作原理如图1所示。

XSAV11801速度开关XSA-V11801工厂店直供



安装过程
1)在胶带导向滚筒一侧的内缘上,等距离的了两套M16螺丝,调成一样的高度,螺栓头作为被测物体。被测物体的数量根据滚筒的转速确定。如果滚筒转速高,用一个即可;如果速度慢,可以等距离的使用多个,目的是保证被测体满足传感器的响应时间。
2)传感器固定在滚筒旁边,与被测物体旋转运行的轨迹正对,垂直距离调整在检测距离(46mm)以内。
3)将传感器线路接入PLC开关量输入模块。
3调度过程
1)胶带启动并运行到正常速度,如果传感器上LE灯亮,说明被测物体牌传感器的检测范围内,传感器动作; 如果LE灯不亮,那么根据被测物体的旋转速度,参照说明书中电位器调整与响应时间的关系曲线,顺时针或逆时针旋转传感器上的电位器,直到灯亮为止。
2)传感器导通后,用锡箔纸将传感器与被测物体隔开,观察、记录EL LE灯由亮到灭的时间(即响应时间),然后根据需要进行调整。顺时针旋转电位器,非接触速度传感器(打滑)开关是一种经济、可靠性强、对轴转速及其它旋转装置简单通用的监测装置。当监测到当前转速信号低于或高于正常转速范围开关输出一组开关信号,以供报警或停机。外壳采用防水防尘设计可直接安装在恶劣环境中使用。非接触接近探测器,寿命长、维护费用低,两螺栓固定,确保安装简单,一体化结构,集中的控制装置,设定或故障检修简单,无运动部件、无磨损、安全寿命长。,响应时间将逐渐缩短。
3)编写程序,将传感器状态作为一个输入点与程序内相关点闭锁,构成保护回路。
应用范围
在实际使用的过程中,我们发现:经过不断的完善,这种检测装置不仅可以用作胶带打滑保护,还可以用来监测胶带断带、过载、驱动装置故障等,应用范围非常广。我们使用的带式输送机,由电机、液力偶合器、减速器、驱动滚筒、导向滚筒、胶带等组成,并且有上给料系统。通过分析电机和速度传感器的实时状态,就可掌握胶带的瞬时运行情况。例如:如果电机启动信号输出后,电机运行信号和驱动、导向滚筒转动信号没有输入,说明可能是电机电气控制回路故障,产品名称:打滑检测器,打滑开关,皮带机专用打滑开关,输送带速度检测器可用于DH02E-1-WW输送皮帶运行速度的监测,当被监测的运输皮带的运行速度低于预先设定值时,它能发出报警或停机信号,可有效地避免事故的发生和扩大。打滑开关可应用于冶金、煤炭、矿山、水泥、电力、粮食等行业的皮带运输机中,是物料输送系统中实现自动控制所不可缺少的监控装置。,应立即停机检查;如果电机启动信号输出后,运行信号输入,但驱动、导向滚筒转动信号没能输入,那么可能是胶带驱动装置故障(电机故障、液力偶合器无液、减速器断轴等),应停止上给料,检查驱动装置;如果电机运行信号、驱动滚筒转动信号输入,无导向滚筒转动信号,那么胶带可能打滑、断带,胶带立即停止检查;如果胶带在输送物料过程中,电机运行信号和驱动滚筒转动信号输入,导向滚筒转动没有输入,那么胶带除了可能打滑、断带外,产品名称:打滑检测器,打滑开关,皮带机专用打滑开关,输送带速度检测器可用于DH02E-1-WW输送皮帶运行速度的监测,当被监测的运输皮带的运行速度低于预先设定值时,它能发出报警或停机信号,可有效地避免事故的发生和扩大。打滑开关可应用于冶金、煤炭、矿山、水泥、电力、粮食等行业的皮带运输机中,是物料输送系统中实现自动控制所不可缺少的监控装置。,还可能过载,非接触速度传感器(打滑)开关是一种经济、可靠性强、对轴转速及其它旋转装置简单通用的监测装置。当监测到当前转速信号低于或高于正常转速范围开关输出一组开关信号,以供报警或停机。外壳采用防水防尘设计可直接安装在恶劣环境中使用。非接触接近探测器,寿命长、维护费用低,两螺栓固定,确保安装简单,一体化结构,集中的控制装置,设定或故障检修简单,无运动部件、无磨损、安全寿命长。,应立即暂停上给料后,停机检查。可以看出,在胶带系统中,特别是在PLC控制的多级给料运输系统中,通过安装在不同滚筒上各个特殊接近传感器的信号以及PLC中与胶带运行状态相关的各种输入输出信号,再根据可能出现的各种胶带故障情况编写相应的闭锁程序,就可对胶带起到明显的保护作用,能地防止重大事故的发生。

卓信电气公司生产,我们以精益求精,客户至上为宗旨,以品质赢关注,以诚信赢客户,我们所的产品质保zui少一年,标准包装,量大价优!

产品展示
标签: